Grundig 9054-504
Moderatorzy: gsmok, Romekd, tszczesn, OTLamp, Einherjer
-
michalpiw
- 50...74 posty

- Posty: 72
- Rejestracja: wt, 15 lutego 2011, 12:03
Grundig 9054-504
Ktoś zna może parametry tego transformatora?
Grundig
Ubertrager
BV 9054-504
Udało mi się dowiedzieć, że nadaje się do EL84 SE i siedział w chassis w którym były dwie EL95.
Grundig
Ubertrager
BV 9054-504
Udało mi się dowiedzieć, że nadaje się do EL84 SE i siedział w chassis w którym były dwie EL95.
-
saico
Re: Grundig 9054-504
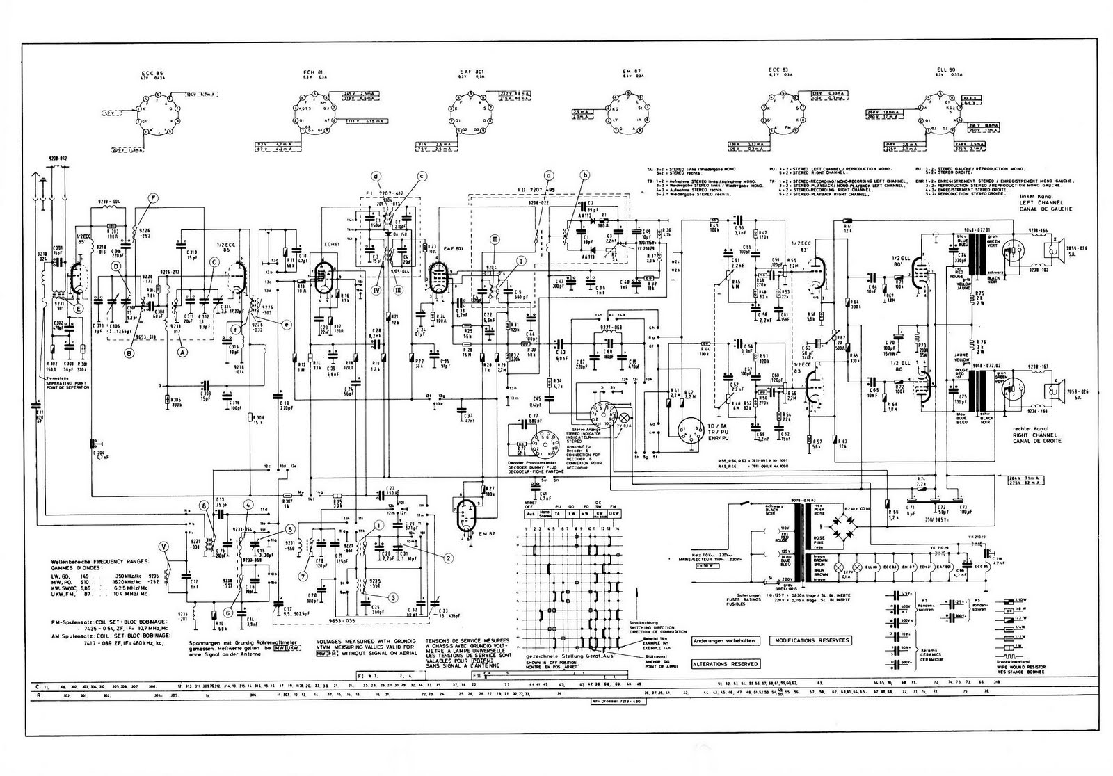
Dwie EL95, to masz jedno trafo PP, czy dwa SE? Nie za bardzo podejdzie pod EL84, bo pewnie ma Ra=10k i zapewnie współpracowało z głośnikiem 5 Ohm. EL84 potrzebuje Ra=5,2k. Przykładowy schemat z podobnymi trafami (ELL80 = 2x EL95).
Nie masz wymaganych uprawnień, aby zobaczyć pliki załączone do tego posta.
-
Zibi
- 3125...6249 postów

- Posty: 3451
- Rejestracja: śr, 23 marca 2005, 18:28
- Lokalizacja: Białystok
-
lukasz_t
- 625...1249 postów

- Posty: 990
- Rejestracja: ndz, 5 kwietnia 2009, 15:45
- Lokalizacja: Hrubieszów
Re: Grundig 9054-504
Podłączam się pod temat. Posiadam taki sam transformator. Pomierzyłem go i wyszły jakieś absurdy. Na pierwotnym dwa uzwojenia nie są symetryczne. Na wtórnym jeden odczep po 3 przewody nawojowe(złączyłem do kupy z myślą że to łączenie sekcji, nie wiem jak po rozlutowaniu całość by wyglądała od strony pomiarów. Jak znajdę chwilę czasu, to napiszę coś więcej.
-
saico
Re: Grundig 9054-504
Odpowiedź jest prosta - transformator głośnikowy single ended z odczepem ultra linear. Na schemacie jak powyżej jest czarno na białym.
-
gustaw353
- 1250...1874 posty

- Posty: 1773
- Rejestracja: czw, 2 czerwca 2011, 19:43
- Lokalizacja: Wrocław - Krzyki
Re: Grundig 9054-504
Rzeczywiście jest czarno na białym (zał. kolegi saico ze sty. 24, 2012) – ale....
Po pierwsze primo : ten ultra-linear jakiś dziwny. Siatki drugie z obu kanałów...? Nie widać dalszej części schematu. Co tam może być?
Po drugie primo: regulacja balansu też jakaś taka...?
Ten układ to jakiś taki „mini-max” ?
Po pierwsze primo : ten ultra-linear jakiś dziwny. Siatki drugie z obu kanałów...? Nie widać dalszej części schematu. Co tam może być?
Po drugie primo: regulacja balansu też jakaś taka...?
Ten układ to jakiś taki „mini-max” ?
-
gustaw353
- 1250...1874 posty

- Posty: 1773
- Rejestracja: czw, 2 czerwca 2011, 19:43
- Lokalizacja: Wrocław - Krzyki
Re: Grundig 9054-504
Faktycznie, teraz wszystko widać.
Widać że to żaden ultra-linear tylko kompensacja przydźwięku sieci.
Podobną rolę spełniał elektromagnes głośnika (bez magnesu trwałego) włączony w zasilaczu w roli dławika. Należało wówczas zwrócić uwagę na kierunek nawinięcia i włączyć odpowiednio.
Widać że to żaden ultra-linear tylko kompensacja przydźwięku sieci.
Podobną rolę spełniał elektromagnes głośnika (bez magnesu trwałego) włączony w zasilaczu w roli dławika. Należało wówczas zwrócić uwagę na kierunek nawinięcia i włączyć odpowiednio.
-
saico
Re: Grundig 9054-504
Zgadza się kompensacja... ale nic nie stoi na przeszkodzie podpięcia transformatora w układ UL a "brum" przy dzisiejszych dużych pojemnościach elektrolitów zniwelować filtrem CRC.
-
gustaw353
- 1250...1874 posty

- Posty: 1773
- Rejestracja: czw, 2 czerwca 2011, 19:43
- Lokalizacja: Wrocław - Krzyki
Re: Grundig 9054-504
Brum docierający do głośnika może pojawić się w sygnale w wielu miejscach układu, znacznie wcześniej niż tylko w stopniu końcowym. Może on też być efektem nie tylko złej filtracji napięcia anodowego. Jego częstotliwość to 50 Hz i harmoniczne(100; 150; 200.....Hz).
Częstotliwość 50 Hz głośniki (mniejsze) nie przenoszą ale 100 Hz w ten sposób już można zdecydowanie skompensować.
Duże elektrolity to nie panaceum na wszystko, czasami mogą zaszkodzić.
Częstotliwość 50 Hz głośniki (mniejsze) nie przenoszą ale 100 Hz w ten sposób już można zdecydowanie skompensować.
Duże elektrolity to nie panaceum na wszystko, czasami mogą zaszkodzić.
-
Zibi
- 3125...6249 postów

- Posty: 3451
- Rejestracja: śr, 23 marca 2005, 18:28
- Lokalizacja: Białystok
Re: Grundig 9054-504
Tylko czy to BV9054-504?saico pisze:Odpowiedź jest prosta - transformator głośnikowy single ended z odczepem ultra linear. Na schemacie jak powyżej jest czarno na białym.
Nie masz wymaganych uprawnień, aby zobaczyć pliki załączone do tego posta.
-
saico
Re: Grundig 9054-504
Twój schemat dotyczy innego trafa z dzielony uzwojeniem wtórnym (dla sprzężenia zwrotnego) a kolega pisał o dzielonym uzwojeniu pierwotnym na nierówne części, czyli to by się "pokrywało" ze schematem jaki udostępniłem. Nie jest identyczne pod względem oznaczeń, ale budowa i układ elektryczny jest ten sam.
Co do brumu wiem, że nie wystarczy użyć dużych elektrolitów za prostownikiem i trzeba też mieć umiar, ale kluczowym elementem jest odfiltrowanie napięcia dla układu wejściowego przedwzmacniacza o dużym wzmocnieniu.
Co do brumu wiem, że nie wystarczy użyć dużych elektrolitów za prostownikiem i trzeba też mieć umiar, ale kluczowym elementem jest odfiltrowanie napięcia dla układu wejściowego przedwzmacniacza o dużym wzmocnieniu.
-
Tomek Janiszewski
- 3125...6249 postów

- Posty: 5263
- Rejestracja: śr, 19 listopada 2008, 15:18
Re: Grundig 9054-504
Dorzucę jeszcze (na pohybel tutejszym audiofilom!gustaw353 pisze:Widać że to żaden ultra-linear tylko kompensacja przydźwięku sieci
A więc taki rzekomy "Ultra-Linear" istotnie pozwala zmniejszyć poziom trzeciej harmonicznej - ale kosztem wzrostu poziomu drugiej harmonicznej. Byłaby to bardzo korzystna sytuacja w układzie PP - tam bowiem powstające parzyste harmoniczne i tak ulegną samokompensacji dzięki symetrii stopnia. W układzie zaś SE zniekształcenia nie tyle zmaleją co staną się bardziej... audiofilskie
Ostatnio zmieniony wt, 31 stycznia 2012, 10:48 przez Tomek Janiszewski, łącznie zmieniany 1 raz.
-
saico
Re: Grundig 9054-504
A ja od siebie dorzucę, że taki układ pracuje pomiędzy triodą a pentodą, klasa AB.
-
Tomek Janiszewski
- 3125...6249 postów

- Posty: 5263
- Rejestracja: śr, 19 listopada 2008, 15:18
Re: Grundig 9054-504
saico pisze:A ja od siebie dorzucę, że taki układ pracuje pomiędzy triodą a pentodą, klasa AB.